DS300B与PB- M在污水厂的应用
1 概述
福建省长乐市某污水厂日处理规模5万吨,硬件系统基本架构为上位机通过光纤与下位机PLC通讯,现场2台西门子S7-300PLC使用Profibus总线与各远程站联接。该厂经过几年的运行,新增了部分设备,且近期上级监管部门对数据采集提出了新的要求。为满足数据采集的要求,确保系统正常运行,经过方案比选,最终使用彩神ll购彩大厅-彩神购彩购彩大厅-welcome彩神彩神-彩神8争霸登录入口-网信welcome彩票彩神-彩神welcome购彩中心-彩神8购彩-彩神争8谁与争锋app科技DS300B分布式IO与PB- M总线桥对原系统进行改造。
2 系统改造要求
本次系统改造所涉及项目较多,且对采集的信号的要求也不相同。要求在不影响生产的前提下,实施升级改造。改造的主要目标如下:
(1) 鼓风机房新增一台国产鼓风机,采用国产变频器控制,变频器提供Modbus通讯,需建立上位机、PLC与该机的数据通讯;
(2) 应上级监管部门的要求,出水仪表小屋中COD、氨氮、总磷、流量计信号已接入监管部门专用数据采集仪,该数据采集仪将有关参数数据备份、上传后另提供一个ModbusRTU 端口与自控系统对接。(原架构中COD、氨氮、总磷仪表使用4-20mA模拟量,流量采集使用普通脉冲计量,改造后均使用Modbus直接与数据采集仪表通讯);
(3) 处理工段中两路模拟量输入通道AI损坏,其通讯底板也疑似部分损坏。该模块为某专用模块,更换费用较高。为解决该问题,同时结合工艺要求,未来预留一定数量AI通道,选用价格低廉且具有与Profibus总线通讯功能的AI模块进行替代。
根据以上要求,我们认真比较了几种方案后,决定采用采用彩神ll购彩大厅-彩神购彩购彩大厅-welcome彩神彩神-彩神8争霸登录入口-网信welcome彩票彩神-彩神welcome购彩中心-彩神8购彩-彩神争8谁与争锋app科技PB-B-MModbus模块解决与设备Modbus通讯,采用彩神ll购彩大厅-彩神购彩购彩大厅-welcome彩神彩神-彩神8争霸登录入口-网信welcome彩票彩神-彩神welcome购彩中心-彩神8购彩-彩神争8谁与争锋appDS300B分布式IO解决采集现场大量输入模拟量信号的问题。项目改造后自控系统如图2-1所示。
3 系统的硬件组态
(1)PB-B-MM总线桥硬件组态
① 在组态中添加PB从站
将PB-B-MM的GSD文件DS_MMV33.GSD拷贝至\Step7\S7data\gsd\目录下,产品图标DS232.bmp文件拷贝至\Step7\S7data\nsbmp\目录下,并更新目录。
然后选中PROFIBUS(1)DP master system总线,变成黑色,再将硬件目录中的PB-B-MM/V33添加至PROFIBUS-DP 主站系统。对于PLC-1,将PROFIBUS从站地址设为7 ,PLC-2从站地址设为3。DP从站的地址必须与现场模块设置的地址相一致。以PLC-1为例,见下图3-1所示:
② 配置PB-B-MM/V33 的接口
打开属性窗口,依次设置波特率、校验、从站监测、数据更新模式、等待回答时间、十六进制参数赋值如下图3-2所示。
③ 配置PB-B-MODBUS/V32 的MODBUS 报文队列,PLC-1所属PB-B-MM总线桥负责读取数采仪输出的COD、氨氮、总磷、瞬时流量、累计流量5个通道的信号,每个通道占用2个字。使用PB-B-MM“write 2Words (4xxxx)”共5个通道。以第一通道为例,设置Modbus从站地址、起始地址为1,Modbus报文01,03,00,01,00,02。(报文功能码详见产品手册18-21页)
④ 保存并编译组态,将组态下载到PLC-1中,PLC-2所属PB-B-MM总线桥负责读取电力仪表Modbus参数,组态方法与PLC-1相似,本文不再赘述。
(2)DS300B分布式IO的硬件组态
① 在组态中添加PB从站
将IO-PB-1.2的GSD文件DS_IO12.GSD拷贝至\Step7\S7data\gsd\目录下,产品图标CCPB10.bmp文件拷贝至\Step7\S7data\nsbmp\目录下,并更新目录。
然后选中PROFIBUS(1)DP master system总线,变成黑色,再将硬件目录中的CC-PB-1.2 添加至PROFIBUS-DP 主站系统。在对话框中,将PROFIBUS从站地址设为7 (此处的DP从站的地址7必须与CC-PB-1.0设置的地址相一致)。见下图3-4所示:
② 添加扩展I/O 模块
打开CC-PB-1.0下面的扩展I/O模块列表,并在3号插槽中插入8路AI输入模块IO-AI8-1.0。
为扩展I/O模块设置通信地址0,AI0-AI8输入类型选择4-20mA,数据类型选择无符号整型(0-65535),采样频率50HZ。见下图3-5。
根据技术文件,8路模拟量输入信号只能设置为同一种输入类型和数据类型,并且使模块上的输入类型开关与之保持相同。在IO-AI8的模块右侧有一个10位拔码开关,由于本模块选择了电流输入类型,所以必须将拔码开关的前8位1-8拔在“ON”位置。硬件扩展I/O模块的通信地址设为0。
③ 将组态加载到DP 主站中,保存并编译组态,将组态下载到PLC2中。
4 PLC软件的编程
(1)PB-B-MM模块PLC编程
以第一个通道(出水COD)为例,如上图3-3地址为I 272,故十六进制地址为110。使用SFC14访问,将数据保存在以P#M22.0开始的4字节地址中。第二通道(出水氨氮)地址为I 276十六进制地址为114H,数据块起始地址P#M26.0,第三、四、五通道则以此类推。PB-B-MM模块数据访问见下图4-1。
(2)CC-PB-1.0数据的访问
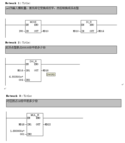
CC-PB-1.0模块采集模拟量。本工程现场仪表使用4-20mA,对应的无符号的值为0-65535,那么将测量到的一个无符号的值换算成4-20 之间即可。假设测量值为M,换算公式为:(M/65535)*16+4。以下为的计算程序,IW3(本程序中为IW560)为输入值。
经过以上运算之后MD26 即为IW3 这一路输入的实际值。
5 结语
通过应用北京彩神ll购彩大厅-彩神购彩购彩大厅-welcome彩神彩神-彩神8争霸登录入口-网信welcome彩票彩神-彩神welcome购彩中心-彩神8购彩-彩神争8谁与争锋app公司DS300B系列分布式IO与PB-M总线桥方案,在确保污水厂运行、保证工程质量的前提下大大降低了硬件成本。此方案自控系统在该污水处理厂投入使用以来,运行至今系统稳定、可靠。自控系统改造后,满足了监管部门对数据采集的要求,新增与改造后设备的模拟量与数字信号均可通过PLC上传至中控系统,上位机利用OPC软件进一步将实时数据储存为基本运行数据,为后期实施管理信息化提供了有力的保证。


当前位置:
市场客服
在线留言